viewtopic.php?t=2947&start=25
wie dort schön zu lesen geht es um das blitzen einer led, die den lüfter beleuchtet worauf ein bild abgebildet ist.
benötigt wird ein lüfter mit 3 ausgängen für +, -, Takt(rot, schwarz, gelb/blau).
wie folgt: zudem wird eine kleine schaltung gebraucht die das taktsignal verwertet und die zeit des stromes der zur led führt so gering wie möglich hällt, damit das blitzen auch nur ein kleiner impuls bleibt: die werte können variieren je nachdem wie schnell der lüfter läuft (rps).
nehmen wir an ein lüfter läuft mit 2000rpm mit den Maßen: 80 x 80 x 25 mm!
das wäre eine umfang von 220mm des lüfterrads (angenommen der durchmesser beträge 70mm).
das rad hat 2000rpm. eine ganze umdrehung braucht also nur: 0,03s.
nehmen wir an das blatt soll max sich 0,5mm innerhalb des "blitzes" bewegen. wäre folgende rechnung (alles ist basierend auf rph's rechnung (soweit ich das alles nachvollziehen konnte^^)).
30ms/440 = 0,068ms.
die blitzdauer beträgt also 0,068ms --> 68µs.
diese geringe zeitdauer müssen wir also irgendwie bewerkstelligen.
es ist vorgeschlagen wurden mit einem JKFlipflop zu arbeiten welcher vor einem monoflop geschaltet wurde.
charakteristika eines JK Flipflops: und charakteristika eines Monoflops (Univibrator):
sowohl bild als auch test wurde von wikipedia genommen.Eine monostabile Kippstufe, auch Monoflop oder Univibrator genannt, ist eine elektronische oder elektromechanische Schaltung, die nur einen stabilen Zustand hat. Durch einen äußeren Impuls (Trigger) angesteuert, ändert die Schaltung für eine festgelegte Zeit ihren Schaltzustand, bis sie wieder von selbst in die Ruhelage zurückkehrt. Die Schaltung gibt dieses Zustandssignal an nachfolgende Baugruppen weiter und steuert diese damit.
Man unterscheidet zwischen nachtriggerbaren und nicht nachtriggerbaren Monoflops. Nachtriggerbar bedeutet hier, dass ein erneutes Triggersignal die interne Zeit jeweils erneut startet und der aktive Schaltzustand dementsprechend zeitlich verlängert wird. Bei einem nicht nachtriggerbaren Monoflop hat ein Triggersignal während der aktiven Phase keine Wirkung.
zudem habe ich noch folgendes gefunden:
T-Flipflop [Bearbeiten]Wenn die beiden Eingänge des JK-FF mit logisch "1" verbunden werden, ergibt sich ein T-Flipflop (T für en.: toggle - Hin- und herschalten). Es funktioniert ähnlich wie ein Druckkugelschreiber oder ein Stromstoßrelais (Stromstoßschalter). Wegen der oben schon erwähnten Eigenschaft des mit halber Frequenz des Taktsignals wechselnden Ausgangspegels dienen diese Flipflops vor allem als Frequenzteiler und Zähler. Man verwendet sie auch, um ein Rechtecksignal zu gewinnen, welches ein Tastverhältnis von exakt 1:1 hat.
bgc Q
0 0
1 1
0 1
1 0
Weiter gehts:
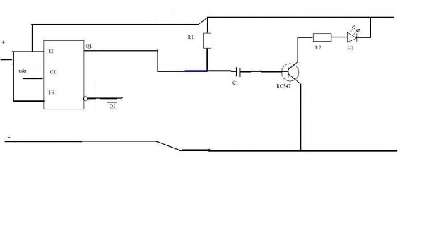
durch das Triggerflop ist es also möglich unseren 2. takt einfach zu ignorieren. Das heißt wir legen beide eingänge zusammen an + und den takt an C1: Nun haben wir bei jedem 2. takt als signal eine 1! das war unser ziel. nun haben wir aus 2 takten pro umdrehung 1 takt pro umdrehung gezaubert. Der 2. Teil der Schaltung soll das blinken der led darstellen!
Die Werte stehen noch nicht dabei, da ich diese erst ausrechnen muss.
die funktionsweise:
der takt kommt zum ersten mal.
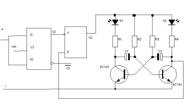
Q1=S=Q2=1
somit wird die schaltung freigegeben die die led zum blinken bringt.
Der stromkreis ist geschlossen und der erste Kondensator lädt sich auf, während die erste led leuchtet. (ich ging davon aus dass die erste led als erstes leuchtet, was eigtl zufallsbedingt ist). Sobald der kondensator die durchbruchsspannung (?) des transistors erreicht hat, wird die 2. led angesprochen, bzw. wird gleichzeitig beim durchbruch "rücksetzen" am SRflipflop betätigt, was dazu führt, dass die ganze blinkschaltung abgeschaltet wird.
ich weiß nicht zu 100% ob das alles funktioniert, doch bisher erscheint es logisch für mich!
Nun ist es eine mischart von 2 schaltungen (teil a) hab ich selber entworfen, teil b) mit der blinkschaltung ist kopiert worden und eigtl nicht für diesen zweck gedacht. ich habe halt nach einer schaltung gesucht die eine led in einem bestimmten takt anspricht um somit unsere 68µs zu leuchten!^^
jetzt wollte ich die schaltung ein wenig ausmisten und alles überschüssige entfallen lassen.
bis hier hin erstmal. werde mich mal ransetzen und gucken ob ich einen fehler gemacht habe bzw. ob ich was aus der schaltung entfernen kann.
also wenn jemand einen vorschlag hat oder sonst irgendwelche vorschläge, bitte antworten
soo ich merke grad das ich doof bin! das oben zitierte habe ich vorhin geschrieben. an sich könnte die schaltung funktionieren, nur warum einfachen weg gehen wenn auch der schwere da ist.
weiter oben habe ich die schaltung zum blinken doch schon gepostet! somit wäre es nur zusammenführen: somit wäre es fertig. jeder 2. takt kommt durch und gibt den entsprechenden impuls für die led.
an sich ist es das gleiche wie im obigen zitat, nur diese variante ist bei weitem einfacher! und ohne zusätzlichen materialien wie flipflop usw.
NACHTRAG: Da dieser ansatz auch nur ansatzweise richtig war, hier eine überarbeitete version: vorher wusste die schaltung ja nicht wann es zeit dafür war aufzuhören! der kondensator würde sich ja erneut aufladen. durch das SR-flipflop und durch die verbindung nach dem transistor und dem "rücksetzen" würde das taktsignal wieder bei 0 liegen und es würde sich nichts weiter aufladen!
zur verbesserung habe ich mal ein klein in den datenblättern der zu verwendenden ICs geguckt. die meisten ICs arbeiten mit -0,5V - 0,5V und das wäre somit tödlich, was ich da gezeichnet habe.^^
hier nun eine verbesserte version: zudem wurden widerstände eingefügt die je nachdem was für daten die einzelnen widerstände bringen variieren, da diese widerstände ja die spannung regeln müssen welche zu den ics geführt wird.
außerdem arbeiten die ICs als eine art schaltfabrik, die durch kleinere schaltungen größere schaltungen in betrieb setzen. deswegen oben jeweils ein Eingang in jedes IC, welches die versorgung übernimmt! nun weiß ich aber nicht ob das richtig ist so wie ich das gezeichnet habe oder ob es fehler beinhaltet?
so jetzt müssen nur noch die werte kommen...:
natürlich besten dank geht an RPH und jm2_de die sich über dieses thema unterhalten haben und sehr nützliche infos gegeben haben :)danke schön!
gruß divino


